|
|
|
Schemas |
| |
| Départ moteur v. 1 Protection moteur par disjoncteur magnéto-thermique + contacteur |
| Départ moteur v. 2 Protection moteur par fusibles aM + contacteur équipé d'un relais thermique + sectionneur de maintenance |
| Départ moteur v. 3 Protection moteur par disjoncteur magnétique + contacteur équipé d'un relais thermique |
Départ moteur v. 4 Protection moteur par disjoncteur magnéto-thermique + contacteur |
| Départ moteur v. 5 Protection moteur par disjoncteur magnéto-thermique + 2 contacteurs verrouillés mécaniquement pour l'inversion du sens de marche |
| Départ Etoile-Triangle Protection moteur par disjoncteur magnétique + contacteur équipé d'un relais thermique |
| Inverseur de source Normal-Secours v. 1 Contrôle de la tension sur la partie Normale et basculement auto sur le Secours |
| Disjoncteur Compact NS100-630 manuel Disjoncteur débrochable manuellement, avec de nombreux accessoires |
| Disjoncteur Compact NS100-630 motorisé Disjoncteur débrochable motorisé, avec de nombreux accessoires |
| |
| Aller tout en bas pour voir les dernières lignes |
| |
| Départ moteur version 1 |
| -Protection moteur par disjoncteur magnéto-thermique et contacteur |
| -Alimentation du circuit de commande par transfo à écran électrostatique mis à la terre |
| |

|
| |
| Départ moteur version 2 |
| -Protection moteur par Fusibles aM (pour moteurs) et contacteur équipé d'un relais thermique |
| -Sectionneur QM1 placé à proximité du moteur pour isoler celui-ci lors de travaux d'entretiens par exemple. Noter les contacts auxiliaires 13-14 et 21-22 qui doivent servir dans le circuit de commande du moteur. |
| |

|
| |
| Départ moteur version 3 |
| -Protection moteur par disjoncteur magnétique et contacteur équipé d'un relais thermique |
| |
| |

|
| |
| Départ moteur version 4 |
| -Protection moteur par disjoncteur magnéto-thermique et contacteur |
| |
| |

|
| |
| Départ moteur version 5 (inversion du sens de marche) |
| -Protection moteur par disjoncteur magnéto-thermique et 2 contacteurs verrouillés mécaniquement pour l'inversion du sens de marche |
| |
| |

|
| |
| Départ Etoile-Triangle |
| -Protection moteur par disjoncteur magnétique et contacteur équipé d'un relais thermique (réglé sur 0,58xIn) |
| -Voir le détail du branchement du moteur si le sens de rotation est à inverser. |
| |

|
| |
| Inverseur de source Normal-Secours version 1 |
| -Priorité à la source de courant Normale |
| -Contrôle de la tension sur la partie Normale et basculement auto sur le Secours sans contrôle similaire sur ce 2ème circuit. |
| |
| Détail du fonctionnement du circuit inverseur |
| Le relais K1 est un relais de surveillance du réseau permettant le contrôle de la présence, de la perte de phase, des min ou max de tension sur le circuit d'alimentation Normal. En belgique, nous utilisons souvent le relais V661 de la société AUTOMATION, mais il existe des équivalents chez d'autres fabricants. |
| Lorsque K1 détecte une défaillance sur le réseau Normal, il retombe et coupe l'alimentation du relais K2T. |
| Les contacts 13-14 et 33-34 de ce relais coupe l'alimentation de la bobine du contacteur KM1 (réseau Normal), tandis que les contacts 21-22 font attirer la bobine du contacteur de secours KM1S. Les 2 contacteurs KM1 et KM1S sont verrouillés mécaniquement ainsi qu'électriquement via leur contact auxiliaire 21-22. |
| Pour éviter que le système ne se mette à osciller lors d'une commutation trop rapide, le relais de surveillance K1 doit être réglé avec un temps d'hystérésis adéquat. |
| Si le relais de surveillance K1 ne possède pas de possibilité de réglage du temps
d'hystérésis, il faudra insérer une minuterie dans le circuit de commande du relais K2T |
| |
|
|
| Disjoncteur débrochable manuellement équipé de : |
| -déclencheur STR |
| -bobine de déclenchement à minima ou maxima de tension |
| -contact OF (1-2-3) de signalisation de position |
| -contact SD de signalisation de défaut |
| |
| |
 |
| |
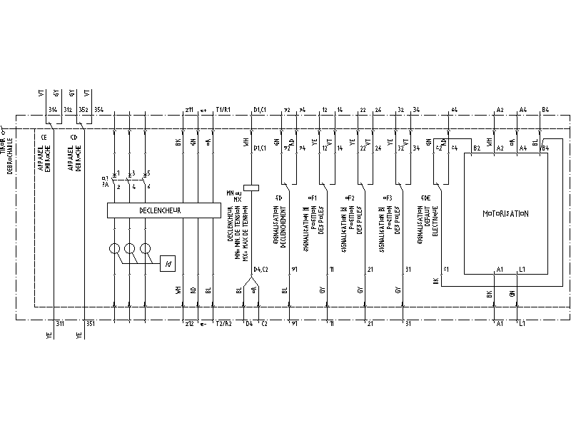
|
| Disjoncteur débrochable motorisé |
| |
| |
 |
| |
|
| 1. Exemples de dessins (10.5Mb) |
| 2. Vue globale des dessins : version zipée (1.5Mb) ou version dwg (8Mb) pour pouvoir imprimer ce document : la meilleure chose à faire est de créer un fichier script pour les 63 folios du dessin. Ici, vous avez le script que j'utilise, compatible avec Autocad 2005. Encore une remarque : la version française se trouve sous la couche FRANCAIS (difficile à trouver n'est-ce-pas !). Les deux autres langues doivent être éteintes, ce sont le ENGLISH et NEDERLANDS. |
| |
|
|