|
|
|
Schema's |
| |
| Motor vertrek v. 1 Motor beveiliging door magneto-thermische automaat + contactor |
| Motor vertrek v. 2 Motor beveiliging door smeltzekering aM + contactor uitgerust met thermisch relais + lastschakelaar voor onderhoud. |
| Motor vertrek v. 3 Motor beveiliging door magnetische automaat + contactor uitgerust met thermisch relais |
Motor vertrek v. 4 Motor beveiliging door magneto-thermische automaat + contactor |
| Motor vertrek v. 5 Motor beveiliging door magneto-thermische automaat + 2 contactoren mechanisch vergrendeld om de draairichting te veranderen. |
| Vertrek Ster-Driehoek Motor beveiliging door magnetische automaat + contactor uitgerust met thermisch relais |
| Omschakeling Normaal-Nood voeding v. 1 Kontrole van de spanning aanwezigheid op de Normale gedeelte en omschakeling automatisch op de Nood voeding. |
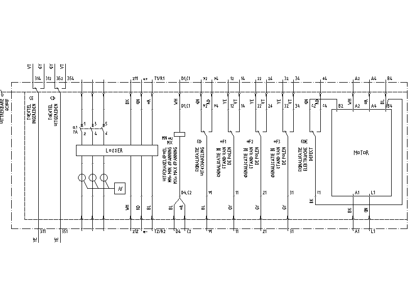
| Vermogenschakelaar Compact NS100-630 manueel uittrekbaar manueel en met veel toebehoren |
| Vermogenschakelaar Compact NS100-630 gemotoriseerd uittrekbaar en met veel toebehoren |
| |
| Ga volledig naar beneden om de laatste lijnen te bekijken |
| |
| Motor vertrek versie 1 |
| -Motor beveiliging door magneto-thermische automaat + contactor |
| -Voeding v.d. besturingspanning door middel van een scheidingstransfo met electrostatisch scherm verbonden aan de aarde |
| |

|
| |
| Motor vertrek versie 2 |
| -Motor beveiliging door smeltzekering aM (voor motor) + contactor uitgerust met thermisch relais + lastschakelaar voor onderhoud. |
| -Lastschakelaar QM1 geplaatst in de nabijheid v.d. motor om deze te kunnen isoleren gedurende de onderhoudswerken bij voorbeeld. Gelieve nota te nemen dat de hulpcontacten 13-14 et 21-22 dienen gebruikt te worden in de besturingskring v.d. motor. |
| |

|
| |
| Motor vertrek versie 3 |
| -Motor beveiliging door magnetische automaat + contactor uitgerust met thermisch relais |
| |
| |

|
| |
| Motor vertrek versie 4 |
| -Motor beveiliging door magneto-thermische automaat + contactor |
| |
| |

|
| |
| Motor vertrek versie 5 (draairichting verandering) |
| -Motor beveiliging door magneto-thermische automaat + 2 contactoren mechanisch vergrendeld om de draairichting te veranderen. |
| |
| |

|
| |
| Vertrek Ster-Driehoek |
| -Motor beveiliging door magnetische automaat + contactor uitgerust met thermisch relais (regeling op 0,58xIn) |
| -Zie de detail van aansluiting v.d. motor in geval van draairichting verandering. |
| |

|
| |
| Omschakeling Normaal-Nood voeding versie 1 |
| -Voorrang aan de normaal voeding. |
| -Kontrole van de spanning aanwezigheid op de Normale gedeelte en omschakeling automatisch op de nood voeding. |
| |
| Detail v.d. werking |
| De relais K1 is een net bewakingsrelais die de aanwezigheid v.d. net, de faze verlies, de min of max spanning van de Normaal voeding kontroleerts. In belgïe, gebruiken wij vaak de relais V661 van het bedrijf AUTOMATION, maair er bestaan andere type bij de andere leveranciers. |
| Wanneer K1 ziet een fout op de Normaal net, die valt af en onderbreekt de voeding van relais K2T. |
| De contacten 13-14 en 33-34 van deze ce relais onderbreken de voeding v.d. contactor KM1 (Normaal voeding), terwijl de contact 21-22 laten toe de nood contactor KM1S te trekken. De 2 contactoren KM1 en KM1S zijn mechanisch alsook elektrisch vergrendeld (door de hulp contact 21-22). |
| Om te vermijden dat deze kring gaat schommelen bij een te vlugge omschakeling, moet de bewakingsrelais K1 in gesteld worden op een bepaalde hysteresis tijd. |
| Indien de bewakingsrelais K1 heeft niet de mogelijkheid van deze hysteresis regeling, moet er een bijkomende tijdrelais geplaatst in de kring van relais K2T . |
| |
|
|
| Vermogenschakelaar uittrekbaar manueel en uitgerust met : |
| -losser STR |
| -uitschakelspoel met minima of maxima spanning |
| -contact OF (1-2-3) voor stand signalisatie |
| -contact SD voor defect signalisatie |
| |
| |
 |
| |
|
| Vermogenschakelaar uittrekbaar en gemotoriseerd |
| |
| |
 |
| |
|
| 1. Voorbeeld van tekeningen (10.5Mb) |
| 2. Overzicht van de tekeningen : gezipte versie (1.5Mb) of dwg versie (8Mb) om deze te kunnen printen, is het aangeboden een script bestand op te stellen voor de 63 folios van deze tekening. Hierbij, is er een script dat ik gebruik, kompatibel met Autocad 2005. Nog een opmerking : de Nederlandse versie staat onder de Layer NEDERLANDS (moeilijk te vinden he !). De twee andere talen moeten uitgeschakeld worden, hetzij FRANCAIS en ENGLISH. |
| |
|
|